Resources - ASDA
Fire safety issues and other ASDA 'features'.
Chapter 1
ASDA stands for Automatic Standard Distillation Apparatus and the trademark ASDA was filed on 27th November 1961 so its appearance is well placed with designs of the late 1950s and early 1960s that I got when I first encountered it, sitting on the bench that I was going to be running at the end of the 1970s.
As is mentioned in the book, it occasionally burst into flames, taking on the appearance of an oilplatform flarestack when one of us forgot to put the platinum resistance thermometer in its place at the top of the roundbottomed flask.
In that case, as the sample starts to boil, the boundary where the condensing vapour crawls up the inside of the flask, doesn't have enough density to push it down the sidearm and into the condenser, early enough for enough of it to condense and create the first drop which would then interrupt the light beam and trigger the solenoid that makes the receiver cylinder click up against the end of the condenser in an audible way as it normally would, thus alerting us to when it has all started.
Without that audible clue, the vapour boundary overwhelms the sidearm and just continues up the flask until it gets to the top and then it overflows, down the outside of the flask until the vapour floods onto the heating mantle and catches fire, making it all go up in a dense, smoky flame, characteristic of aromatics fires benzene, toluene and xylene.
All that was needed to extinguish it was to switch it off whilst grabbing an asbestos sheet and then holding the sheet over the top of the flask so that it went out keeping it there until the boiling subsided. For anybody who worked that bench, they kept in the back of their mind a timer that told them that it had had enough time to click by now so check it.
There were six settings on the front panel each giving different boiling ranges and heating rates for any of the given liquids. We used benzene, toluene and xylene all of the time but there was also diethyl ether and diisopropyl ether and one more. I have a feeling that the missing chemical was vinyl acetate a little bit of me thinks that it could have been acetone.
Once you had learned how to work it without making it look like a flarestack, it was easy. It did just what it was supposed to do and I enjoyed using it.
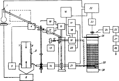
Unfortunately, I couldnt find any photographs of an ASDA on the Internet this is from a diagram that I managed to track down a while ago it being a schematic for the instrument.

Diagram of ASDA for ASTM D86.
- Thermocouple
- Condenser ice bath
- Heater
- Switch for 95% distillate point which sets heater to fixed voltage
- Timing motor for control of distillation rate
- Heater control, actuated by 5, 7 and 8
- Potentiometer for time measurement
- Potentiometer for volume measurement
- Contact for 95% distillate point
- Upper limit switch, to stop volume followup
- Lower limit switch, to stop return of volume followup
- Sprint to return receiver to starting position
- Light source for photoelectric cell
- Light source for photoelectric cell
- Motor for volume followup drive
- Motor and switch for correction temperature
- Amplifier and switch for volume followup
- Amplifier for first drop
- Electromagnet for putting pen on chart and moving receiver after first drop so that distillate runs down wall
- Photoelectric cell for recording first drop
- Photoelectric cell for volume measurement
- Amplifier for thermocouple
- Motor for recording drum, controlled by temperature
- Final boilingpoint switch
- Cut out
- Potentiometer slidewire
- Relay
- Starting switch
- Pen
- Drum and chart
| |
 | This was it: the portal to the directorial sanctuary - the home of the dog-shit world of middle management power politics - the entrance to the inner perfidium. I put my hand on the brass door knob and twisted. |  |